
INCH-POUND
MIL-DTL-12883/42F
6 April 2004
SUPERSEDING
MIL-S-12883/42E
28 June 1996
DETAIL SPECIFICATION SHEET
SOCKETS AND ACCESSORIES FOR PLUG-IN ELECTRONIC COMPONENTS
(POWER TRANSISTOR, 2 CONTACT, 10 AMPERES, TO-3), RADIAL)
This specification is approved for use by all Departments and Agencies of the Department of Defense.
The requirements for acquiring the product described herein shall consist of this specification sheet and
MIL-DTL-12883.
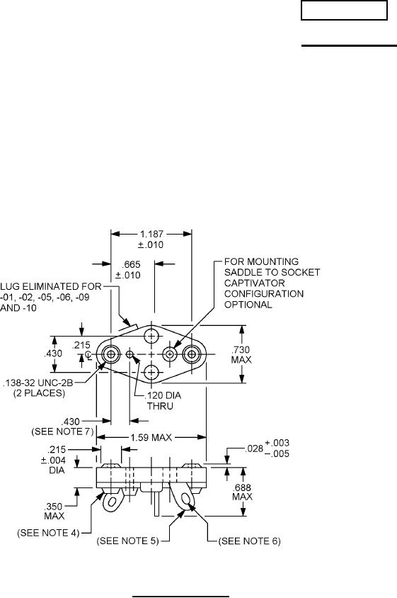
FIGURE 1. Socket configuration.
AMSC N/A
FSC 5935
For Parts Inquires submit RFQ to Parts Hangar, Inc.
© Copyright 2015 Integrated Publishing, Inc.
A Service Disabled Veteran Owned Small Business