
MIL-DTL-22992G
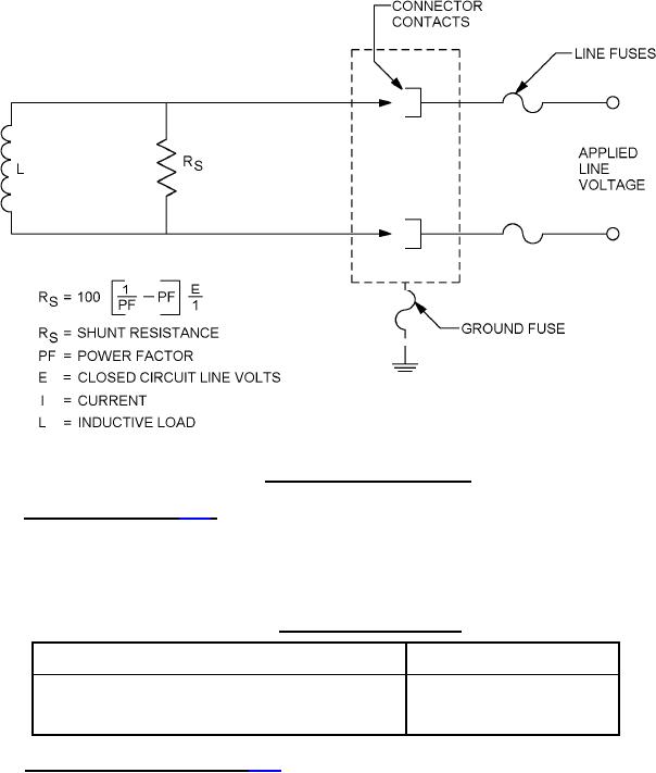
FIGURE 4. Typical circuit for arc rupture.
4.6.21 Fluid immersion (see 3.24). Unmated pairs of connectors from each class shall be immersed
fully in each of the fluids specified in table XIII for 20 hours minimum. Upon removal from the fluid,
connectors shall be maintained in free air at room temperature for 1 hour minimum. Dielectric
withstanding voltage shall then be tested as specified in 4.6.5, except that the magnitude of the test
voltage shall meet the requirements of 3.24.
TABLE XIII. Fluids for fluid immersion.
Fluids
Specification
Aviation hydraulic fluid (petroleum base)
MIL-PRF-5606
Aircraft lubricating oil
MIL-PRF-23699
4.6.22 Tensile (protective cover) (see 3.25). Each protective cover shall be securely held and a
tensile static load of 25 pounds minimum shall be applied to the end of the chain for at least 5 minutes in
each direction as follows:
a. With the axis of the chain at right angles to the axis of the holding rivet.
b. With the axis of the chain in the same axis as that of the rivet.
37
For Parts Inquires submit RFQ to Parts Hangar, Inc.
© Copyright 2015 Integrated Publishing, Inc.
A Service Disabled Veteran Owned Small Business