
MIL-DTL-25955A
3.4.2.6 Insert non-removability. Inserts shall be non-removable from shells for normal service
assembly and maintenance regardless of insert position.
3.4.3 Shell design. Connectors shall be of solid shell design and shall be constructed to positively
retain inserts.
3.4.3.1 Screw threads. Screw threads on other than coupling rings and mating threaded sleeves shall
in accordance with MIL-S-7742.
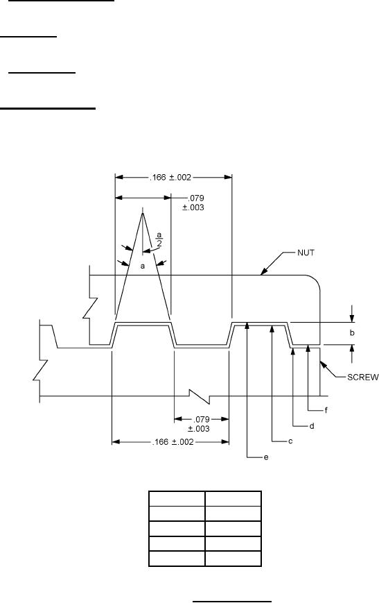
3.4.4 Coupling connectors. Connectors shall be coupled to counterpart connectors by means of
threaded coupling rings and sleeves. All coupling rings shall be straight knurled or fluted to aid in gripping
of the coupling ring. The coupling thread shall be of a modified acme type as specified on figure 3 and
the applicable detail document. Coupling rings shall be so designed as to assist the rating contacts in
mating and unmating as the coupling ring is respectively tightened or loosened.
Inches
mm
.002
.051
.003
.076
.079
2.007
.166
4.216
FIGURE 3. Coupling threads.
8
For Parts Inquires submit RFQ to Parts Hangar, Inc.
© Copyright 2015 Integrated Publishing, Inc.
A Service Disabled Veteran Owned Small Business