
MIL-DTL-2726/18B
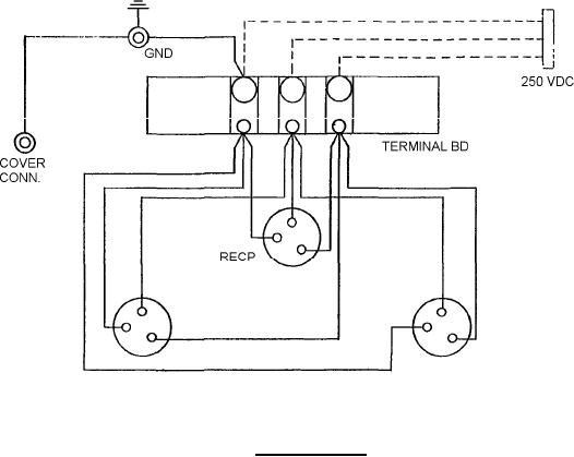
FIGURE 2. Wiring diagram.
REQUIREMENTS
Dimensions and configurations: See figures 1 and 2.
Effectiveness of enclosure: Watertight in accordance with MIL-STD-108.
Receptacles: In accordance with MIL-DTL-2726/8, Part or Identifying Number (PIN): M2726/8-00l or
M2726/8-002.
Cap assemblies: In accordance with MIL-DTL-2726/13, PIN M2726/13-001.
Cap retainer: Equivalent to retainer latch, MIL-DTL-2726/15.
A terminal board shall be furnished.
Mating plug: In accordance with MIL-DTL-2726/2, PIN M2726/2-001.
Enclosure assembly: In accordance with MIL-E-24142/3, PIN M24142/3-001.
PIN: M2726/18-001.
Internal wiring shall be furnished.
Electrical rating: 50 - ampere, 250 - volt, direct current.
3
For Parts Inquires submit RFQ to Parts Hangar, Inc.
© Copyright 2015 Integrated Publishing, Inc.
A Service Disabled Veteran Owned Small Business