
MIL-DTL-28748/8F
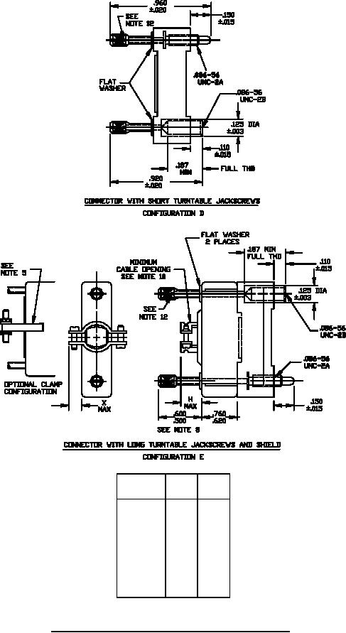
Contact
X
H
position
max
max
4
.210
.300
7
.210
.300
14
.210
.350
20
.210
.350
26
.150
.400
34
.100
.400
44
.100
.500
50
.100
.500
FIGURE 1. Connector with shields, jackscrews, and guidepins Continued.
3
For Parts Inquires submit RFQ to Parts Hangar, Inc.
© Copyright 2015 Integrated Publishing, Inc.
A Service Disabled Veteran Owned Small Business