
INCH-POUND
MIL-DTL-55074/1B
12 August 2003
SUPERSEDING
MIL-C-55074/1A(EL)
6 September 1977
DETAIL SPECIFICATION SHEET
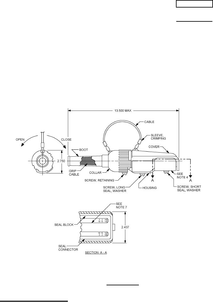
CONNECTOR, PLUG, TELEPHONE, ELECTRICAL
This specification is approved for use by all Departments
and Agencies of the Department of Defense.
The requirements for acquiring the product described herein
shall consist of this specification and MIL-C-55074.
FIGURE 1. Connector plug.
AMSC N/A
1 of 3
FSC 5935
DISTRIBUTION STATEMENT A. Approved for public release; distribution is unlimited.
For Parts Inquires submit RFQ to Parts Hangar, Inc.
© Copyright 2015 Integrated Publishing, Inc.
A Service Disabled Veteran Owned Small Business