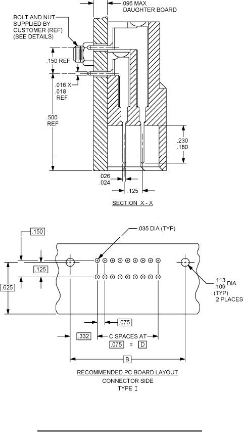
MIL-DTL-55302-156 Connectors, Printed Circuit Subassembly And Accessories; Plug, Right Angle, Decade Increments 10 Through 120, 150, 160 And 180 Contact Positions, For Printed Wiring Boards \(.075 Spacing\)