
INCH-POUND
MIL-DTL-83503/6D
17 June 1998
SUPERSEDING
MIL-C-83503/6B
20 December 1994
DETAIL SPECIFICATION SHEET
CONNECTORS, ELECTRICAL, FLAT CABLE, NONENVIRONMENTAL
DUAL-IN-LINE PLUG FOR TERMINATING ROUND CONDUCTORS ON .050
CENTERS FOR MATING WITH STANDARD DIP SOCKETS, .100 X .300 CONTACT SPACING
.100 X .400 CONTACT SPACING AND .100 X .600 CONTACT SPACING
This specification is approved for use by all Departments and Agencies of the Department of Defense.
The requirements for acquiring the product described herein shall consist of this specification sheet and the issue of the
following specification listed in that issue of the Department of Defense Index of Specifications and Standards (DODISS)
specified in the solicitation: MIL-DTL-83503.
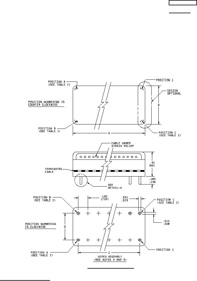
Figure 1. Dimensions and configuration.
AMSC N/A
1 of 5
FSC 5935
DISTRIBUTION STATEMENT A Approved for public release; distribution is unlimited.
.
For Parts Inquires submit RFQ to Parts Hangar, Inc.
© Copyright 2015 Integrated Publishing, Inc.
A Service Disabled Veteran Owned Small Business