
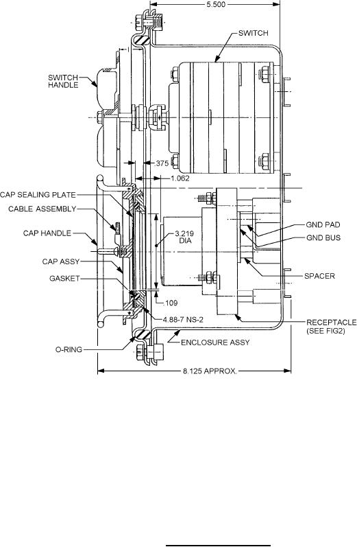
MIL-DTL-2726/27C
Inches
mm
.109
2.77
3.96
.156
9.52
.375
26.97
1.062
81.76
3.219
123.9
4.88
139.70
5.500
146.05
5.750
158.75
6.250
206.37
8.125
239.72
9.439
288.92
11.375
390.52
15.375
NOTES:
1. Dimensions are in inches.
2. Metric equivalents are given for information only.
3. Unless otherwise specified, tolerances are ± .016 (0.41mm).
5. Part or Identifying Number (PIN) M2726/27-001.
FIGURE 1. Receptacle with switch Continued.
2
For Parts Inquires submit RFQ to Parts Hangar, Inc.
© Copyright 2015 Integrated Publishing, Inc.
A Service Disabled Veteran Owned Small Business