emilspec
An Integrated Publishing, Inc. Site
eMilSpec
An Integrated Publishing Website
MIL-DTL-2726-48 Receptacle And Switch, Electrical, Enclosed, 15-Ampere, 125-Volt, Interlocking, Grounded \(Symbol No. 900.1\)
Pages
1
-
2
-
3
-
4
-
5
-
6
MIL-DTL-2726/48D
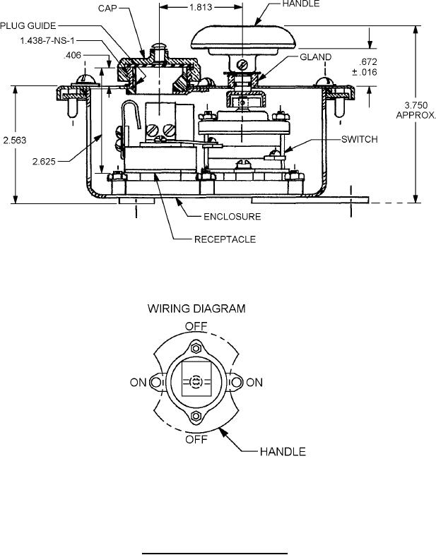
FIGURE 1. Dimensions and configurations
- Continued.
2