
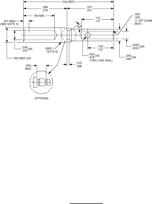
MIL-DTL-55302/65H
Inches
mm
Inches
mm
Inches
mm
.002
0.05
.031
0.79
.128
3.28
.003
0.08
.033
0.84
.137
3.48
.004
0.10
.0335
0.851
.153
3.89
.005
0.13
.0355
0.902
.166
4.22
.006
0.15
.036
0.91
.231
5.87
.011
0.28
.046
1.17
.237
6.02
.018
0.46
.048
1.22
.279
7.09
.022
0.56
.063
1.57
.289
7.34
.029
0.74
.122
3.10
.518
13.16
NOTES:
1. Dimensions are in inches.
2. Machined surfaces to be 63 microinches or less.
3. Remove all burrs and sharp edges .03 maximum.
4. All diameters to be concentric within .004 T.I.R.
5. Depth at which a square ended pin of .029 diameter first engages the socket contact spring.
6. Maximum gap of .002 between hood and body.
7. Contact Part or Identifying Number (PIN) shall be M55302/65-01 for standard force and M55302/65-02 for low
insertion force contacts, shipped loose in a plastic bag, unless otherwise specified. Individual contacts may be
ordered separately.
FIGURE 2. Socket, contact, crimp.
5
For Parts Inquires submit RFQ to Parts Hangar, Inc.
© Copyright 2015 Integrated Publishing, Inc.
A Service Disabled Veteran Owned Small Business