
MIL-PRF-39012/18H
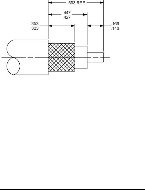
Inches
mm
3.71
.146
4.22
.166
8.46
.333
8.97
.353
10.85
.427
11.35
.447
15.06
.593
NOTES:
1. Dimensions are in inches.
2. Metric equivalents are given for information only.
FIGURE 4. Recommended cable stripping dimensions for category C connectors.
ENGINEERING DATA:
Nominal impedance: 50 ohms.
Frequency range: 0 to 4 GHz.
Voltage rating:
500 volts rms, maximum working voltage at sea level.
125 volts rms, maximum at 70,000 feet (4.437 kPa).
Temperature rating: - 65°c to + 165°C.
8
For Parts Inquires submit RFQ to Parts Hangar, Inc.
© Copyright 2015 Integrated Publishing, Inc.
A Service Disabled Veteran Owned Small Business