
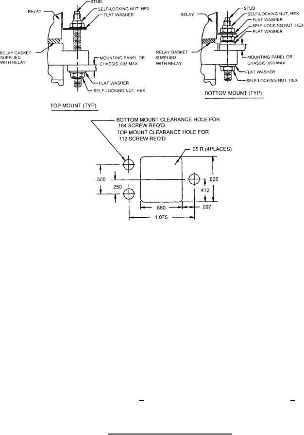
MIL-DTL-12883/44D
Inches
mm
1.3
.05
2.36
.093
2.46
.097
2.84
.112
4.17
.164
6.35
.250
10.46
.412
12.70
.500
20.96
.825
22.35
.880
27.31
1.075
NOTES:
1. Dimensions are in inches.
2. Metric equivalents are given for general information only.
3. Unless otherwise specified, tolerances are + .005 (0.13 mm) for three place decimals and + .01
(0.25 mm) for two place decimals.
FIGURE 2. Mounting (hardware and panel cutout).
5