
MIL-DTL-28748/5E
Inches
mm
0.05
.002
0.08
.003
0.13
.005
0.20
.008
0.25
.010
0.41
.016
0.5
.02
0.51
.020
1.91
.075
2.3
.09
2.29
.090
2.79
.110
3.00
.118
3.63
.143
3.84
.151
4.57
.180
4.95
.195
5.94
.234
6.20
.244
6.35
.250
6.60
.260
9.27
.365
9.53
.375
11.94
.470
19.05
.750
26.67
1.050
30.48
1.200
42.67
1.688
50.80
2.00
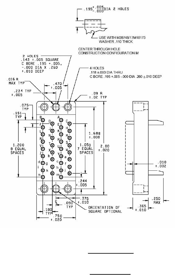
Configuration F - Suitable for all applications, except one-piece jackscrews.
Configuration M - For long jackscrews and shield only (through hole alternate construction).
Insert with 34 contacts
Insert designators F and M
FIGURE 2. Insert arrangements - Continued.
8
For Parts Inquires submit RFQ to Parts Hangar, Inc.
© Copyright 2015 Integrated Publishing, Inc.
A Service Disabled Veteran Owned Small Business