
MIL-DTL-28748/2E
Inches
mm
Inches
mm
Inches
mm
Inches
mm
9.73
.383
4.1
.16
1.91
.075
0.05
.002
12.75
.619
4.57
.180
2.3
.09
0.08
.003
19.46
.766
4.95
.195
2.36
.093
0.13
.005
19.53
.769
5.97
.234
2.79
.110
0.20
.008
31.45
1.238
6.15
.242
2.97
.117
0.25
.010
42.04
1.655
6.35
.250
3.00
.118
0.41
.016
44.97
1.806
6.60
.260
3.18
.125
0.5
.02
58.17
2.290
9.27
.365
3.63
.143
0.51
.020
59.29
2.728
9.73
.383
3.84
.151
1.57
.062
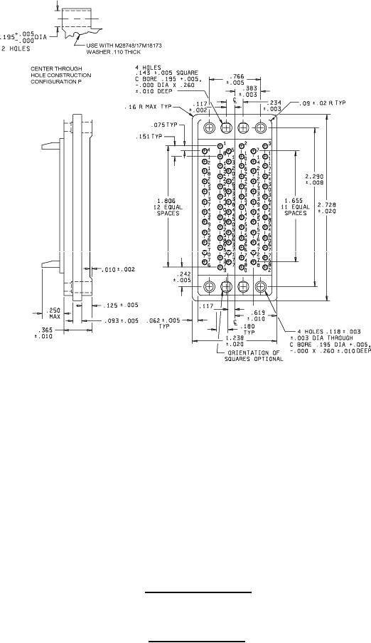
Configuration H - Suitable for all applications, except one-piece jackscrews.
Configuration P - For long jackscrews and shield only (through hole alternate construction).
Insert with 75 contacts
Insert designators H and P
FIGURE 2. Insert arrangements - Continued.
9