
MIL-DTL-28748/4F
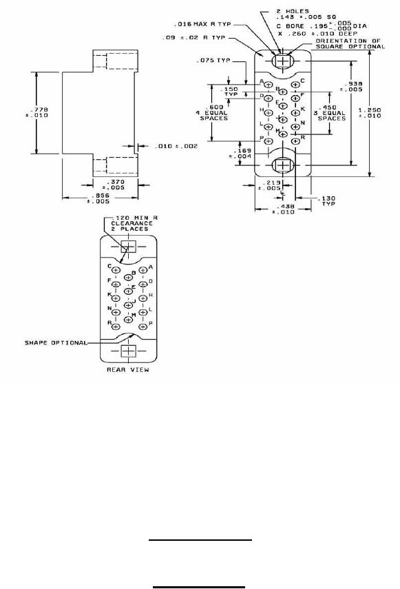
Inches
mm
Inches
mm
4.95
.195
0.05
.002
5.56
.219
0.10
.004
5.82
.229
0.13
.005
6.60
.260
0.25
.010
9.40
.370
0.41
.016
11.13
.438
0.51
.02
11.43
.450
1.91
.075
12.95
.51
2.29
.09
15.24
.600
3.06
.120
19.76
.778
3.30
.130
21.74
.856
3.63
.143
23.83
.938
3.81
.150
31.75
1.250
4.29
.169
The maximum insertion and withdrawal force (connector assembly) shall be 17.5 lbf (77.84 N).
Insert with 14 contacts
Insert designator C
FIGURE 2. Insert arrangements - Continued.
4
For Parts Inquires submit RFQ to Parts Hangar, Inc.
© Copyright 2015 Integrated Publishing, Inc.
A Service Disabled Veteran Owned Small Business